
美国专利局近日公布了苹果申请的燃料电池专利,这项专利将可能用在未来的MacBook上,并可让MacBook在不使用外接电源的状态下使用长达一星期。
根据美国专利局文件显示,在今年三月份,苹果递交了燃料电池专利申请,该专利是利用氢燃料产生电能,以改变传统电子设备使用的锂电池体积大续航短的问题,但目前苹果在氢燃料供电方案上仍然存在技术壁垒,包括供电系统和设备的功能连接方式都不太成熟。

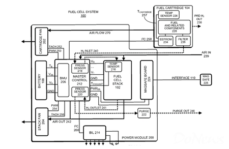
此前,英国一家智能能源公司宣布,已经开发了一款氢燃料电池,可以给iPhone6进行充电,续航时间长达一周。随后,美国专利局就收到了苹果关于燃料电池的专利申请,苹果在专利文件中表示该专利将运用在“可携式电脑装置”上,并且在图示中标注了苹果在MacBook上使用的电源接头专利MagSafe,这意味着未来的MacBook会使用燃料电池的可能性。
根据苹果的专利说明文件,这个燃料电池的专利并非单纯的燃料电池,而是以混合电池的方式,让使用者在连接外部电源时仍然使用传统的锂聚合物电池,只有在未接电源使用时,才会以燃料电池供电,这种方式类似目前的油电混合动力车,即让两种电池互相搭配使用,藉此获得更持久的电池续航力。
燃料电池顾名思义必须要有“燃料”才能够使用,也就是说未来的MacBook或将改回可更换电池设计,或是让使用者可以将燃料匣取下,添加燃料后再装回MacBook。

